Autor:Site Editor veröffentlichen Zeit: 2024-08-28 Herkunft:Powered
Mit der intelligenten Entwicklung von Energiesystemen und der zunehmenden Anzahl von Umspannwerken ist der Wartungsaufwand von Gleichstromsystemen anspruchsvoller geworden und der Bedarf an intelligenter Überwachung und Wartung von Batterien wird immer dringlicher. Die netzgekoppelte Batterie-Wechselrichter-Technologie als eine der Schlüsseltechnologien im Design der Fernkapazitätsprüfung für Betriebsstromversorgungen ermöglicht die Rückspeisung der Entladeenergie in das Netz, ohne dass Wärme erzeugt wird, wodurch die Energieverschwendung, die durch herkömmliche Heizlastentladungen verursacht wird, vermieden wird . Dadurch wird ein kohlenstoffarmer, energiesparender und umweltfreundlicher Produktionsprozess erreicht, der für die Strategie der nachhaltigen Entwicklung von großer Bedeutung ist.
Die gängigen Schemata zur Kapazitätsprüfung von betriebsbereiten Stromversorgungsbatterien in technischen Anwendungen umfassen hauptsächlich Offline-, Online- und integrierte Modi. Unter diesen wird der Online-Modus aufgrund seiner höheren Systemsicherheit, da der Kapazitätstestprozess nicht von der Last getrennt wird, und seiner relativ geringen Komplexität bei der Nachrüstung weithin gefördert und angewendet.

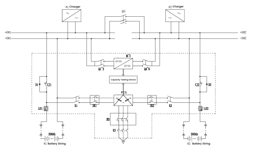
Die Betriebszustände sind in Standby-Erhaltungsladung, Kapazitätsentladung und Konstantstromladung unterteilt. Diese Zustände wechseln während des Systembetriebs untereinander und bilden einen vollständigen Betriebszyklus für Kapazitätstests.
Standby-Floating-Ladezustand
Im Erhaltungsladezustand ist das Öffnerschütz CJ1/CJ2 geschlossen und der Lade- und Entladeschalter K1/K2 öffnet. Die Batterie ist online, wobei das Gleichstromsystem sowohl den Batteriesatz als auch die Last mit Strom versorgt. Im Falle eines unerwarteten Stromausfalls kann der Akku die Last direkt mit Strom versorgen und so eine unterbrechungsfreie Stromversorgung gewährleisten.

Kapazitätsentladungszustand
Bei der Kapazitätsentladung wechseln sich die beiden Batteriestränge vorschriftsmäßig ab. Während beispielsweise Batteriestrang 1 entladen wird, bleibt Batteriegruppe 2 in der Erhaltungsladung. Das Öffnerschütz CJ1 öffnet, der Lade- und Entladeschalter K1 schließt und das PCS-Modul arbeitet. Das Modul wandelt den Gleichstrom vom Batteriestrang in Wechselstrom um und speist ihn zurück in das Netz, wodurch eine Online-Kapazitätsprüfung möglich ist. Nach Abschluss der Entladung schaltet das System automatisch auf Konstantstromladung um.

Konstantstrom-Ladezustand
Wenn der Kapazitätstest abgeschlossen ist, hören die Batterien auf, sich zu entladen, und das PCS stoppt die Umkehrung. Das Öffnerschütz CJ1 und der Lade- und Entladeschalter K1 bleiben im gleichen Zustand wie beim Entladen. Das PCS beginnt mit der Gleichrichtungsladung und wandelt den Wechselstrom aus dem Netz in Gleichstrom um, um die Batterie vorzuladen. Anschließend erfolgt der Übergang in einen Konstantstromausgleich und eine Erhaltungsladung, die für eine reibungslose Ladung der Batterie sorgen.

Das Obige beschreibt den Entwurf und die Implementierung eines Kapazitätstestsystems, das auf der netzgekoppelten Technologie des Batteriewechselrichters basiert. Diese Methode wurde von Industrieherstellern weithin übernommen. Beispielsweise hat DFUN a entworfen Remote-Online-Kapazitätstestlösung, was eine zentrale Fernsteuerung verteilter Standorte ermöglicht und so Zeit, Aufwand und Kosten spart.

Zusätzlich zur Kapazitätstestfunktion umfasst diese Remote-Online-Kapazitätstestlösung auch Funktionen zur Batterieüberwachung und Batterieaktivierung in Echtzeit, sodass eine Batteriefernüberwachung und -wartung rund um die Uhr in Echtzeit möglich ist.
Verständnis des USV-Systems (Unterbrechungsfreie Stromversorgung).
Wie lädt und entlädt sich ein Lithium-Ionen-Akku? Ein technischer Leitfaden
Batteriebrand im Rechenzentrum: So verhindern Sie ihn mit einem Batterieüberwachungssystem
Warum Batteriehersteller und -händler auf intelligente Batterieüberwachungssysteme umsteigen
Batteriebrand im Rechenzentrum zeigt Bedarf an intelligentem BMS | DFUN PBMS9000 + PBAT61
Batterieüberwachung: Der Eckpfeiler der Leistungssicherheit in der Branche in der Branche